| Status de disponibilidade: | |
|---|---|
| Quantidade: | |
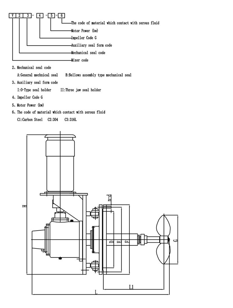
Introdução do misturador de entrada lateral tipo V:
A instalação de um misturador de entrada lateral no tanque de óleo, é utilizado para misturar óleos ou outro meio e assim atingir a finalidade de harmonização, transferência de calor, homogeneização e prevenção de acúmulo de sedimentos.A utilização deste equipamento traz muitas vantagens, como pequeno investimento, operação conveniente, alta eficiência, baixo consumo de energia, baixa eletricidade estática gerada em médio e garantia de qualidade do produto.
O misturador de entrada lateral tipo V pode ser instalado em tanque de petróleo, tanque de lubrificação, tambor de óleo combustível, tanque de parafina e alguns tanques de armazenamento para aditivos e outros meios que precisam ser agitados.
Mudanças no ângulo de balanço do mixer de entrada lateral tipo V
O agitador de ângulo de inserção variável é utilizado para evitar o acúmulo de sedimentos e a mudança do ângulo de rotação da seguinte forma.
Material
Seleção de impulsor de pás para equipamento de mistura
A escolha do formato das pás da planta misturadora é uma etapa importante no projeto do agitador.A seguir está uma breve introdução à seleção do impulsor de pás.Eu espero que todos gostem:
O impulsor de pás é o tipo mais simples de agitador.A lâmina delgada e contínua em forma de placa é soldada, rebitada no cubo ou fixada no eixo do agitador, então o preço é baixo, cerca de 35% a 40% do equipamento de mistura é usado.Esse tipo de agitador.Normalmente, existem 3 pás por impulsor.As lâminas podem ser montadas verticalmente no cubo, a chamada lâmina plana.Também pode ser montado no cubo em ângulo, ou seja, a chamada pá dobrável.
O padrão de fluxo formado pelo impulsor de pás é semelhante ao de um impulsor de turbina, e também há diferenças no escoamento e no fluxo axial.No entanto, a principal função da lâmina é ter uma forte função de circulação, e é usada principalmente para a agitação que requer a descarga (circulação) da lâmina como objetivo principal.No caso da mesma descarga, o custo operacional e o consumo de energia da pá dobrável são ligeiramente melhores que os da pá plana.Na engenharia real, um impulsor de grande diâmetro e baixa velocidade é frequentemente usado e, embora o efeito de cisalhamento não seja grande, a circulação no tanque é boa.Como pode ser utilizado um impulsor de grande diâmetro, ele também pode ser utilizado para agitação com viscosidade média de 50 Pas.Neste momento, para facilitar a troca das camadas superior e inferior do tanque, é frequentemente utilizado um impulsor de múltiplos estágios com 3 a 5 estágios, ou pás laterais são montadas nas pás.
Hot Tags: misturador industrial de ângulo giratório, China, fabricantes, fornecedores, fábrica, comprar, personalizado, cotação, fabricado na China
Introdução do misturador de entrada lateral tipo V:
A instalação de um misturador de entrada lateral no tanque de óleo, é utilizado para misturar óleos ou outro meio e assim atingir a finalidade de harmonização, transferência de calor, homogeneização e prevenção de acúmulo de sedimentos.A utilização deste equipamento traz muitas vantagens, como pequeno investimento, operação conveniente, alta eficiência, baixo consumo de energia, baixa eletricidade estática gerada em médio e garantia de qualidade do produto.
O misturador de entrada lateral tipo V pode ser instalado em tanque de petróleo, tanque de lubrificação, tambor de óleo combustível, tanque de parafina e alguns tanques de armazenamento para aditivos e outros meios que precisam ser agitados.
Mudanças no ângulo de balanço do mixer de entrada lateral tipo V
O agitador de ângulo de inserção variável é utilizado para evitar o acúmulo de sedimentos e a mudança do ângulo de rotação da seguinte forma.
Material
Seleção de impulsor de pás para equipamento de mistura
A escolha do formato das pás da planta misturadora é uma etapa importante no projeto do agitador.A seguir está uma breve introdução à seleção do impulsor de pás.Eu espero que todos gostem:
O impulsor de pás é o tipo mais simples de agitador.A lâmina delgada e contínua em forma de placa é soldada, rebitada no cubo ou fixada no eixo do agitador, então o preço é baixo, cerca de 35% a 40% do equipamento de mistura é usado.Esse tipo de agitador.Normalmente, existem 3 pás por impulsor.As lâminas podem ser montadas verticalmente no cubo, a chamada lâmina plana.Também pode ser montado no cubo em ângulo, ou seja, a chamada pá dobrável.
O padrão de fluxo formado pelo impulsor de pás é semelhante ao de um impulsor de turbina, e também há diferenças no escoamento e no fluxo axial.No entanto, a principal função da lâmina é ter uma forte função de circulação, e é usada principalmente para a agitação que requer a descarga (circulação) da lâmina como objetivo principal.No caso da mesma descarga, o custo operacional e o consumo de energia da pá dobrável são ligeiramente melhores que os da pá plana.Na engenharia real, um impulsor de grande diâmetro e baixa velocidade é frequentemente usado e, embora o efeito de cisalhamento não seja grande, a circulação no tanque é boa.Como pode ser utilizado um impulsor de grande diâmetro, ele também pode ser utilizado para agitação com viscosidade média de 50 Pas.Neste momento, para facilitar a troca das camadas superior e inferior do tanque, é frequentemente utilizado um impulsor de múltiplos estágios com 3 a 5 estágios, ou pás laterais são montadas nas pás.
Hot Tags: misturador industrial de ângulo giratório, China, fabricantes, fornecedores, fábrica, comprar, personalizado, cotação, fabricado na China