| Status de disponibilidade: | |
|---|---|
| Quantidade: | |
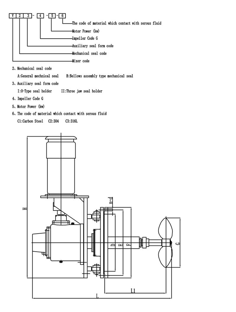
Misturador de entrada lateral com ângulo giratório
Os agitadores de ângulo giratório normalmente consistem em um eixo motorizado, um impulsor e um mecanismo giratório.O impulsor é o componente responsável por gerar o movimento do fluido e está disponível em vários formatos e configurações, incluindo hélices, turbinas e pás de pás.O mecanismo giratório permite que o impulsor seja girado e posicionado em diferentes ângulos dentro do tanque.
O design do ângulo giratório pode reduzir o consumo de energia, encurtar o tempo de mistura e melhorar o efeito de mistura.É muito útil para grandes tanques de armazenamento de petróleo bruto (BS&W).Os principais recursos de design:
Potência do motor: 4-55kw
Velocidades de saída: 50-350 rpm
Selos mecânicos: selos mecânicos simples/duplos
caixas de empanque convencionais com opções de têmpera, lavagem ou camisa de água
Material: Q235B, 45#, aço carbono com borracha/PO/PTFE/FRP/esmalte ou conforme seu pedido
| Tipo de misturador | Misturador de entrada lateral |
| Marca do motor | ABB ou personalizado |
| Marca do redutor | COSTURAR ou personalizado |
| Médio | Petróleo bruto、águas residuais、FGD、celulose |
| Poder | 0,37 ~ 110kw, especial pode ser personalizado |
| Material do impulsor e eixo | Aço carbono |
| Tensão/fase/frequência | Personalizado |
Ângulo giratório
O agitador de ângulo de inserção variável é utilizado para evitar o acúmulo de sedimentos e a mudança do ângulo de rotação da seguinte forma.
Vantagens:
-----Mistura rápida e poderosa
-----O tamanho do rolamento está muito além dos requisitos da AGMA, é fácil de manter e tem longa vida útil.
-----Projeto para misturar líquidos de alta viscosidade e líquidos com alto teor de sólidos.
-----O eixo de saída máximo para cada torque permitido é usado para projetos de flexão maiores e eixos mais longos.
-----O sistema de engrenagens de proteção do rolamento é protegido contra flexões graves do eixo.
-----Os rolamentos de rolos cônicos suportam a carga do eixo cantilever.
-----Desempenho confiável e sem problemas com componentes de qualidade - Testes internos e avaliação de aplicações de mistura.
----- Fornecendo design personalizado para aplicações especiais.
-----De acordo com conhecimento técnico, experiência em aplicação e conhecimento de mercado, selecionando o drive adequado para suas necessidades de mixagem.
-----Desde o projeto inicial até a instalação e inicialização e peças de reposição, oferecemos um serviço excelente.
Clique aqui para enviar inquérito!
Os misturadores podem ser personalizados de acordo com suas necessidades!
A escolha do formato das pás da planta misturadora é uma etapa importante no projeto do agitador.A seguir está uma breve introdução à seleção do impulsor de pás.Eu espero que todos gostem:
O impulsor de pás é o tipo mais simples de agitador. A lâmina delgada e contínua em forma de placa é soldada, rebitada no cubo ou fixada no eixo do agitador, de modo que o preço é baixo, cerca de 35% a 40% do equipamento de mistura é usado.Esse tipo de agitador, geralmente, tem 3 pás por impulsor.As lâminas podem ser montadas verticalmente no cubo, o chamado lâmina plana.Também pode ser montado no cubo em ângulo, ou seja, um chamado remo dobrável.
O padrão de fluxo formado pelo impulsor de pás é semelhante ao de um impulsor de turbina, e também há diferenças no escoamento e no fluxo axial.No entanto, a principal função da lâmina é tem uma forte função de circulação, e é usado principalmente para agitação que requer a descarga (circulação) da lâmina como objetivo principal.No caso da mesma descarga, o custo de operação e o consumo de energia da pá dobrável são ligeiramente melhores do que os da lâmina plana.Na engenharia real, um impulsor de grande diâmetro e baixa velocidade é frequentemente usado, e embora o efeito de cisalhamento não seja grande, a circulação no tanque é boa.Como um impulsor de grande diâmetro pode ser usado, ele também pode ser usado para agitação com uma viscosidade média de 50 Pas.Neste momento, para facilitar a troca das camadas superior e inferior do tanque, é frequentemente utilizado um impulsor de múltiplos estágios com 3 a 5 estágios, ou pás laterais são montadas nas pás.
SERVIÇO DE CAMPO
KEHENG tem quase 30 anos de experiência.Nossa empresa pode fornecer diagnósticos e reparos em campo.A equipe técnica fornecerá diversas opções de manutenção no local para auxiliar em suas operações de mixagem.
Instalação: De acordo com especificações do cliente
Consultoria e reparo no local: KEHENG fornece serviços de diagnóstico de reparo no local.Se o problema não puder ser resolvido no local, o equipamento poderá ser enviado de volta ao nosso Departamento de Inspeção e Reparo.
Manutenção preventiva: Todas as máquinas devem passar por uma inspeção rigorosa antes de saírem.A KEHENG fornecerá testes de diagnóstico e benchmark para garantir o desempenho máximo da solução e do equipamento de mistura.
Outro serviço: KEA HENG pode fornecer novas soluções de mistura e equipamentos para o seu Projeto de Reconstrução.
SERVIÇO DE REPARO
KEHENG fornece a análise e opções mais abrangentes para reparar drives de mixer de primeira linha, o Programa de Inspeção e Reparo oferece:
1. Maior confiabilidade e confiabilidade
2. Reparos de alta qualidade atendendo especificações rigorosas
3. Prolongou a vida útil do seu equipamento
Todas as peças da unidade do misturador são cuidadosamente limpas e inspecionadas para determinar a verdadeira causa raiz da falha.Relatórios detalhados são fornecidos juntamente com opções de reparo em níveis.Os clientes escolhem os reparos apropriados para suas necessidades operacionais.As garantias estão disponíveis dependendo da opção de reparo escolhida.
Problemas comuns que podem ser remediados incluem:
1. Fadiga Mecânica
2. Condições perturbadoras
3. Carga de choque
4. Mudança de processo
5. Equilíbrio do impulsor
ATENDIMENTO AO CLIENTE
1. Todos os clientes KEHENG receberão suporte e sugestões antes e depois das vendas.
2. O serviço prestado pela KEHENG visa ajudar o cliente a escolher os produtos mais adequados.
3. KEHENG ajuda os clientes a usar o produto corretamente: PLANEJAMENTO, INSTALAÇÃO, TREINAMENTO, REMOÇÃO DE PROBLEMAS, MANUTENÇÃO E REPAROS, RENOVAÇÃO E MODERMIZAÇÃO.
4. Oferta KEHENG: Fornecimento de peças de reposição, desenvolvimento técnico e a mais recente tecnologia disponível, otimização de estoque do cliente e recomendações de peças de reposição.
SUPORTE TÉCNICO
A KEHENG possui uma equipe completa de engenheiros de aplicação com vasta experiência e amplo conhecimento.Nossa equipe técnica é composta por engenheiros de suporte técnico, engenheiros de design e desenvolvimento de produtos.Eles têm o conhecimento e a habilidade especializados para fornecer serviços e conselhos ágeis e confiáveis.Eles estarão em conjunto com engenheiros de vendas para completar a comunicação.Os engenheiros de aplicação podem especificar o tipo de acionamento, a relação de acionamento, os requisitos de montagem do motor, os requisitos de montagem do acionamento, itens especiais como selos mecânicos e motores, eixo do agitador, cubo do impulsor e detalhes da lâmina do impulsor.
Se necessário, a KEHENG pode apoiá-lo nos seguintes treinamentos e instruções para qualificar e familiarizar sua equipe com as características do equipamento KEHENG específico.
1. Treinamento operacional
2. Treinamento de manutenção
3. Treinamento de processos
JiangSu KeHeng Petrochemical & Electrical Machinery Co., Ltd foi fundada em 1989. É uma empresa de alta tecnologia, especializada em P&D profissional, design, fabricação e instalação.Principalmente engajado em Forno de aquecimento petroquímico, sistema de recuperação de calor residual, equipamento de dessulfuração de usina, sistema de tratamento de águas residuais, misturador etc. Produtos vendidos em toda a China e exportados para o Sudeste Asiático, Europa, África, Oriente Médio, Japão, Índia, Cazaquistão, Turquia e muitos outros países.
KeHeng tem Centro de P&D independente e perfeito Teste de produto, inspecionando equipamento. Com anos de inovação constante, Foi premiado com mais de 30 Utilitário modelo patentes e 5 patentes de invenção pela Secretaria Estadual de Propriedade Intelectual. Até agora, KeHeng tem tornar-se um fornecedor qualificado no elo de fornecimento de várias grandes empresas e grupos industriais, por exemplo, PetroChina, Sinopec, CNOOC etc.
Ocupando o Mercado com Qualidade de Produto, Conquistando o Cliente com Reputação Corporativa
Integridade - Nossa base de apoio;Desenvolvimento- A eterna busca de KeHeng.
Qualidade do produto
Todos os nossos misturadores são fabricados em instalações especializadas e personalizadas de acordo com os padrões de qualidade ISO9001 e utilizam apenas componentes de alta qualidade em sua construção.
Design personalizado
Nossa equipe técnica profissional projetará o misturador mais adequado de acordo com sua necessidade, que pode atingir o máximo valor em uso.
Pprojeto Mgerenciamento
Atribuímos gerentes de projeto dedicados para garantir que todos os aspectos da fabricação, montagem e controle de qualidade progridam para atender às especificações individuais do cliente.
Atendimento ao Cliente
Todos os clientes KEHENG receberão suporte e sugestões antes e depois das vendas.Ajudamos os clientes a usar o produto corretamente: PLANEJE、INSTALAÇÃO、TREINAMENTO、REMOÇÃO DE PROBLEMAS、MANUTENÇÃO E REPAROS、RENOVAÇÃO E MODERMIZAÇÃO.
P: Você é uma empresa comercial ou fabricante?
R: Nós somos fabricantes.Nossa fábrica está em Jiangsu. P: Como personalizar agitadores e misturadores? R: Você pode nos enviar parâmetros de aplicação ou preencher o formulário que fornecemos, então selecionaremos ou projetaremos o produto que melhor funciona para você e sua empresa. P: Quanto tempo é o prazo de produção? R: Normalmente 30 dias.Se você tiver uma marca de motor específica para escolher, o prazo de entrega pode variar. P: Sobre a garantia do produto? R: Normalmente, oferecemos garantia de 1 ano para os produtos que foram vendidos, mas também podemos fornecer serviço vitalício quando você precisar para manter um relacionamento de longo prazo com você.
Misturador de entrada lateral com ângulo giratório
Os agitadores de ângulo giratório normalmente consistem em um eixo motorizado, um impulsor e um mecanismo giratório.O impulsor é o componente responsável por gerar o movimento do fluido e está disponível em vários formatos e configurações, incluindo hélices, turbinas e pás de pás.O mecanismo giratório permite que o impulsor seja girado e posicionado em diferentes ângulos dentro do tanque.
O design do ângulo giratório pode reduzir o consumo de energia, encurtar o tempo de mistura e melhorar o efeito de mistura.É muito útil para grandes tanques de armazenamento de petróleo bruto (BS&W).Os principais recursos de design:
Potência do motor: 4-55kw
Velocidades de saída: 50-350 rpm
Selos mecânicos: selos mecânicos simples/duplos
caixas de empanque convencionais com opções de têmpera, lavagem ou camisa de água
Material: Q235B, 45#, aço carbono com borracha/PO/PTFE/FRP/esmalte ou conforme seu pedido
| Tipo de misturador | Misturador de entrada lateral |
| Marca do motor | ABB ou personalizado |
| Marca do redutor | COSTURAR ou personalizado |
| Médio | Petróleo bruto、águas residuais、FGD、celulose |
| Poder | 0,37 ~ 110kw, especial pode ser personalizado |
| Material do impulsor e eixo | Aço carbono |
| Tensão/fase/frequência | Personalizado |
Ângulo giratório
O agitador de ângulo de inserção variável é utilizado para evitar o acúmulo de sedimentos e a mudança do ângulo de rotação da seguinte forma.
Vantagens:
-----Mistura rápida e poderosa
-----O tamanho do rolamento está muito além dos requisitos da AGMA, é fácil de manter e tem longa vida útil.
-----Projeto para misturar líquidos de alta viscosidade e líquidos com alto teor de sólidos.
-----O eixo de saída máximo para cada torque permitido é usado para projetos de flexão maiores e eixos mais longos.
-----O sistema de engrenagens de proteção do rolamento é protegido contra flexões graves do eixo.
-----Os rolamentos de rolos cônicos suportam a carga do eixo cantilever.
-----Desempenho confiável e sem problemas com componentes de qualidade - Testes internos e avaliação de aplicações de mistura.
----- Fornecendo design personalizado para aplicações especiais.
-----De acordo com conhecimento técnico, experiência em aplicação e conhecimento de mercado, selecionando o drive adequado para suas necessidades de mixagem.
-----Desde o projeto inicial até a instalação e inicialização e peças de reposição, oferecemos um serviço excelente.
Clique aqui para enviar inquérito!
Os misturadores podem ser personalizados de acordo com suas necessidades!
A escolha do formato das pás da planta misturadora é uma etapa importante no projeto do agitador.A seguir está uma breve introdução à seleção do impulsor de pás.Eu espero que todos gostem:
O impulsor de pás é o tipo mais simples de agitador. A lâmina delgada e contínua em forma de placa é soldada, rebitada no cubo ou fixada no eixo do agitador, de modo que o preço é baixo, cerca de 35% a 40% do equipamento de mistura é usado.Esse tipo de agitador, geralmente, tem 3 pás por impulsor.As lâminas podem ser montadas verticalmente no cubo, o chamado lâmina plana.Também pode ser montado no cubo em ângulo, ou seja, um chamado remo dobrável.
O padrão de fluxo formado pelo impulsor de pás é semelhante ao de um impulsor de turbina, e também há diferenças no escoamento e no fluxo axial.No entanto, a principal função da lâmina é tem uma forte função de circulação, e é usado principalmente para agitação que requer a descarga (circulação) da lâmina como objetivo principal.No caso da mesma descarga, o custo de operação e o consumo de energia da pá dobrável são ligeiramente melhores do que os da lâmina plana.Na engenharia real, um impulsor de grande diâmetro e baixa velocidade é frequentemente usado, e embora o efeito de cisalhamento não seja grande, a circulação no tanque é boa.Como um impulsor de grande diâmetro pode ser usado, ele também pode ser usado para agitação com uma viscosidade média de 50 Pas.Neste momento, para facilitar a troca das camadas superior e inferior do tanque, é frequentemente utilizado um impulsor de múltiplos estágios com 3 a 5 estágios, ou pás laterais são montadas nas pás.
SERVIÇO DE CAMPO
KEHENG tem quase 30 anos de experiência.Nossa empresa pode fornecer diagnósticos e reparos em campo.A equipe técnica fornecerá diversas opções de manutenção no local para auxiliar em suas operações de mixagem.
Instalação: De acordo com especificações do cliente
Consultoria e reparo no local: KEHENG fornece serviços de diagnóstico de reparo no local.Se o problema não puder ser resolvido no local, o equipamento poderá ser enviado de volta ao nosso Departamento de Inspeção e Reparo.
Manutenção preventiva: Todas as máquinas devem passar por uma inspeção rigorosa antes de saírem.A KEHENG fornecerá testes de diagnóstico e benchmark para garantir o desempenho máximo da solução e do equipamento de mistura.
Outro serviço: KEA HENG pode fornecer novas soluções de mistura e equipamentos para o seu Projeto de Reconstrução.
SERVIÇO DE REPARO
KEHENG fornece a análise e opções mais abrangentes para reparar drives de mixer de primeira linha, o Programa de Inspeção e Reparo oferece:
1. Maior confiabilidade e confiabilidade
2. Reparos de alta qualidade atendendo especificações rigorosas
3. Prolongou a vida útil do seu equipamento
Todas as peças da unidade do misturador são cuidadosamente limpas e inspecionadas para determinar a verdadeira causa raiz da falha.Relatórios detalhados são fornecidos juntamente com opções de reparo em níveis.Os clientes escolhem os reparos apropriados para suas necessidades operacionais.As garantias estão disponíveis dependendo da opção de reparo escolhida.
Problemas comuns que podem ser remediados incluem:
1. Fadiga Mecânica
2. Condições perturbadoras
3. Carga de choque
4. Mudança de processo
5. Equilíbrio do impulsor
ATENDIMENTO AO CLIENTE
1. Todos os clientes KEHENG receberão suporte e sugestões antes e depois das vendas.
2. O serviço prestado pela KEHENG visa ajudar o cliente a escolher os produtos mais adequados.
3. KEHENG ajuda os clientes a usar o produto corretamente: PLANEJAMENTO, INSTALAÇÃO, TREINAMENTO, REMOÇÃO DE PROBLEMAS, MANUTENÇÃO E REPAROS, RENOVAÇÃO E MODERMIZAÇÃO.
4. Oferta KEHENG: Fornecimento de peças de reposição, desenvolvimento técnico e a mais recente tecnologia disponível, otimização de estoque do cliente e recomendações de peças de reposição.
SUPORTE TÉCNICO
A KEHENG possui uma equipe completa de engenheiros de aplicação com vasta experiência e amplo conhecimento.Nossa equipe técnica é composta por engenheiros de suporte técnico, engenheiros de design e desenvolvimento de produtos.Eles têm o conhecimento e a habilidade especializados para fornecer serviços e conselhos ágeis e confiáveis.Eles estarão em conjunto com engenheiros de vendas para completar a comunicação.Os engenheiros de aplicação podem especificar o tipo de acionamento, a relação de acionamento, os requisitos de montagem do motor, os requisitos de montagem do acionamento, itens especiais como selos mecânicos e motores, eixo do agitador, cubo do impulsor e detalhes da lâmina do impulsor.
Se necessário, a KEHENG pode apoiá-lo nos seguintes treinamentos e instruções para qualificar e familiarizar sua equipe com as características do equipamento KEHENG específico.
1. Treinamento operacional
2. Treinamento de manutenção
3. Treinamento de processos
JiangSu KeHeng Petrochemical & Electrical Machinery Co., Ltd foi fundada em 1989. É uma empresa de alta tecnologia, especializada em P&D profissional, design, fabricação e instalação.Principalmente engajado em Forno de aquecimento petroquímico, sistema de recuperação de calor residual, equipamento de dessulfuração de usina, sistema de tratamento de águas residuais, misturador etc. Produtos vendidos em toda a China e exportados para o Sudeste Asiático, Europa, África, Oriente Médio, Japão, Índia, Cazaquistão, Turquia e muitos outros países.
KeHeng tem Centro de P&D independente e perfeito Teste de produto, inspecionando equipamento. Com anos de inovação constante, Foi premiado com mais de 30 Utilitário modelo patentes e 5 patentes de invenção pela Secretaria Estadual de Propriedade Intelectual. Até agora, KeHeng tem tornar-se um fornecedor qualificado no elo de fornecimento de várias grandes empresas e grupos industriais, por exemplo, PetroChina, Sinopec, CNOOC etc.
Ocupando o Mercado com Qualidade de Produto, Conquistando o Cliente com Reputação Corporativa
Integridade - Nossa base de apoio;Desenvolvimento- A eterna busca de KeHeng.
Qualidade do produto
Todos os nossos misturadores são fabricados em instalações especializadas e personalizadas de acordo com os padrões de qualidade ISO9001 e utilizam apenas componentes de alta qualidade em sua construção.
Design personalizado
Nossa equipe técnica profissional projetará o misturador mais adequado de acordo com sua necessidade, que pode atingir o máximo valor em uso.
Pprojeto Mgerenciamento
Atribuímos gerentes de projeto dedicados para garantir que todos os aspectos da fabricação, montagem e controle de qualidade progridam para atender às especificações individuais do cliente.
Atendimento ao Cliente
Todos os clientes KEHENG receberão suporte e sugestões antes e depois das vendas.Ajudamos os clientes a usar o produto corretamente: PLANEJE、INSTALAÇÃO、TREINAMENTO、REMOÇÃO DE PROBLEMAS、MANUTENÇÃO E REPAROS、RENOVAÇÃO E MODERMIZAÇÃO.
P: Você é uma empresa comercial ou fabricante?
R: Nós somos fabricantes.Nossa fábrica está em Jiangsu. P: Como personalizar agitadores e misturadores? R: Você pode nos enviar parâmetros de aplicação ou preencher o formulário que fornecemos, então selecionaremos ou projetaremos o produto que melhor funciona para você e sua empresa. P: Quanto tempo é o prazo de produção? R: Normalmente 30 dias.Se você tiver uma marca de motor específica para escolher, o prazo de entrega pode variar. P: Sobre a garantia do produto? R: Normalmente, oferecemos garantia de 1 ano para os produtos que foram vendidos, mas também podemos fornecer serviço vitalício quando você precisar para manter um relacionamento de longo prazo com você.